AC-DC и DC-DC преобразователи напряжения Top Power на складе ЭЛТЕХ

Datasheet К157ДА1 - 2

ОписаниеДвухканальный Двухполупериодный Выпрямитель Среднего Значения Сигналов
Страниц / Страница5 / 2 — Функциональная. схема. двухканального. двухполупериодного. выпрямителя. …
Формат / Размер файлаPDF / 532 Кб
Язык документарусский

Функциональная. схема. двухканального. двухполупериодного. выпрямителя. среднего. значения. сигнала. К157ДА1. Каждый. канал. микросхемы. (см

Функциональная схема двухканального двухполупериодного выпрямителя среднего значения сигнала К157ДА1 Каждый канал микросхемы (см

5 предложений от 5 поставщиков
Микросхемы К157ДА1 представляют собой двухканальный двухполупериодный амплитудный детектор для управления приборами индикации средних уровней записываемых сигналов в стереофонических магнитофонах. Каждый канал...
Контест
Россия
К157ДА118 ₽
Микросхема К157ДА1 DIP14496 ₽
Триема
Россия
К157ДА1 DIP14 Полярон 87г750 ₽
Элитан
Россия
К157ДА1965 ₽
АЦП азиатских производителей. Часть 3. Многоканальные АЦП с синхронной выборкой

Модельный ряд для этого даташита

Текстовая версия документа

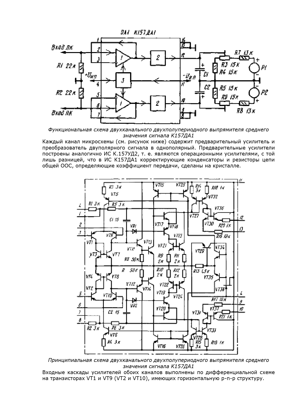
Функциональная схема двухканального двухполупериодного выпрямителя среднего значения сигнала К157ДА1 Каждый канал микросхемы (см. рисунок ниже) содержит предварительный усилитель и преобразователь двуполярного сигнала в однополярный. Предварительные усилители построены аналогично ИС К.157УД2, т. е. являются операционными усилителями, с той лишь разницей, что в ИС К157ДА1 корректирующие конденсаторы и резисторы цепи общей ООС, определяющие коэффициент передачи, сделаны на кристалле. Принципиальная схема двухканального двухполупериодного выпрямителя среднего значения сигнала К157ДА1 Входные каскады усилителей обоих каналов выполнены по дифференциальной схеме на транзисторах VT1 и VT9 (VT2 и VT10), имеющих горизонтальную р-n-р структуру.
ТМ Электроникс. Электронные компоненты и приборы. Скидки, кэшбэк и бесплатная доставка