Радио, 2002
При создании вращающихся антенн многие радиолюбители сталкиваются с трудностями в разработке системы управления их приводами. Нередко приходится использовать случайный двигатель, при выходе которого из строя найти аналога не удается. В этом случае приходится "перелопачивать" ранее собранное устройство управления.
Разработанные автором варианты устройства рассчитаны на управление наиболее распространенными типами электродвигателей. Выход из строя двигателя теперь не покажется неразрешимой проблемой. Чтобы перейти от одного типа к другому, достаточно небольшой перепайки, а то и простого переключения.
При разработке необходимо было решить несколько основных задач:
1. Антенна должна легко реверсироваться, т. е. изменять направление вращения независимо от типа двигателя.
2. Антенна должна останавливаться в запретном секторе, и после этого ее можно вернуть нaзaд, в разрешенный сектор вращения (для сохранения целостности антенного кабеля).
3. Управление вращением антенны должно осуществляться с любого рабочего места коллективной радиостанции при минимальном числе соединительных проводов.
4. Устройство должно быть снабжено блокировкой, предупреждающей одновременный выбор противоположных направлений вращения.
Для того чтобы устройство было защищено от воздействия влаги и пыли, был применен корпус от горношахтного оборудования, отвечающий этим требованиям.
Вариант устройства для двигателей постоянного тока с последовательным возбуждением показан на рис. 1. Исправлениями отмечены изменения, которые необходимо сделать, чтобы можно было подключить двигатель с параллельным возбуждением.

Puc.1
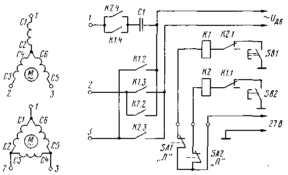
Напряжение питания на реле К1 и К2 поступает через концевые выключатели SA1 и SA2, расположенные на мачте. Если антенна находится в разрешенном секторе вращения, концевые выключатели замкнуты и напряжение 27 В подается на левые по схеме выводы обмоток реле К1 и К2. Вторые выводы обмоток через блокировочные контакты реле подключены к кнопкам управления вращением SB1 и SB2.
При нажатии кнопки, например, SB1, сработает реле К1. Своими блокировочными контактами К1.1 оно разомкнет цепь питания реле К2. Если бы этого не было, то нажатие кнопки SB2 привело бы к короткому замыканию. Контактами К1.2 и К1.3 реле подключает якорную обмотку двигателя к выводам статорных обмоток, а контактами К1.4 замыкает цепь питания двигателя.
Двигатель вращает антенну до тех пор, пока не будет отпущена кнопка SB1 или антенна не войдет в запретный сектор. Если она войдет в этот сектор, разомкнется концевой выключатель SA1 и реле К1 будет обесточено. Его блокировочные контакты подготовят цепь включения реле К2.
Если теперь нажать на кнопку SB2, сработает реле К2, своими контактами разомкнет цепь реле К1, а контактами К2.2 и К2.3 подключит якорную обмотку электродвигателя к выводам статорных обмоток, но уже в другой полярности. Замкнувшиеся контакты К2.4 подают питание на двигатель, и он начинает вращаться в другую сторону.
Когда применяется двигатель только с двумя обмотками, клеммы С1 и С2 или СЗ и С4 замыкают между собой.
В случае использования двигателя параллельного возбуждения на статорные обмотки поступает напряжение в одной полярности через контакты К1.4 или К2.4. На якорную (роторную) обмотку напряжение подается в одной полярности через К1.2 и К1.3, а в другой - через К2.2 и К2.3. Соответственно изменяется и направление вращения.
Вариант устройства при использовании трехфазных двигателей переменного тока показан на рис. 2.

Puc.2
Контакты реле К2.4 и К1.4 подают питание на двигатель. Контакты К1.2, К1.3, К2.2 и К2.3 производят перефазировку обмоток и для изменения направления вращения.
Соединение обмоток в "звезду" или "треугольник" на соединительной коробке большинства трехфазных электродвигателей показано на рис. 3.
Puc.3
Емкость конденсатора С1 (в микрофарадах) можно приблизительно определить, разделив на 10 мощность электродвигателя (в ваттах).
В устройстве применены реле ТКЕ54ПД1У, обеспечивающие ток через контакты до 5 А. Можно использовать любые реле с рабочим напряжением 24...27 В и допустимым током через контакты, соответствующим пусковому току двигателя.






